Home Manuals Supplies Search Consult Contact Testing Service

Autopiano Themodist System

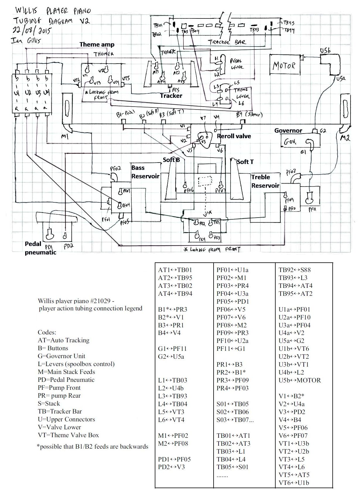
These pictures and diagrams are all that we have concerning the Autopiano Themodist System. The pictures and information were provided by Ian Gillis and Don Flatt. The pianos housing the system are a Willis and a Bell, both are located in Canada.

We Gladly Accept These Cards
Discover, VISA, MasterCard

back to top..To The Top of this Page . . . . . . . . . . . back to index ..To The HOME Page


This page was last revised January 2, 2026 by John A. Tuttle, who Assumes No Liability
For The Accuracy or Validity of the Statements and/or Opinions
Expressed within the Pages of the Player-Care Domain.
Cartoon Graphics by E7 Style Graphics (Eric Styles)


Since "Player-Care" is an internet business, I prefer that we correspond via E-Mail (click here to fill out the 'Request Form'). However, if I'm not in the middle of some other activity, you can reach me at 732-840-8787. But please understand that during the hours from 8AM-5PM EST (Mon-Sat), I'm generally quite busy. So, I probably won't answer the phone. If you get the answering machine, please leave a detailed message stating the reason for your call. Also, repeat your name and phone number clearly and distinctly. By necessity, I prioritize everything in my life. And, if you call and just leave your name and number, and ask me to call you back, it might be a day or two before I return your call. Why? Because I don't know why you want me to call and I might not be prepared to assist you in an effective and efficient manner. If you leave me an E-Mail address (which I prefer), spell it out phonetically. The more you do to help me, the more I can help you in return. Don't rush. You have four minutes to record your message.


Grand 16 IconGrand 32 Icon

407 19th Ave, Brick, NJ, 08724
Phone Number 732-840-8787
(Voicemail Only, No Texts)
Upright 32 IconUpright 16 Icon

Google Adsense Ad